Description

Imax Power: Efficient and Reliable Power Solution
In today’s era of rapid technological development, power supplies serve as the powerhouse for various electronic devices. The performance of a power supply directly impacts the stable operation and overall efficiency of the equipment. Imax Power stands out among numerous power supply products with its exceptional performance characteristics and advanced technology, becoming the top choice for many industries.
1. Compact Design, Space-Saving
Imax Power features a compact size of 1700*1000mm, which is a significant advantage. In many application scenarios, especially in space-constrained environments such as data center cabinets and the interiors of small industrial equipment, the reduction in floor area means more efficient utilization of space resources. It enables more flexible device layout, allowing for the integration of more functional modules within limited space. This improves the overall space utilization rate and saves valuable site costs for users.
2. High Efficiency and Energy Saving, Boosted by Three-Level Technology
Imax Power employs advanced three-level technology, achieving a maximum efficiency of up to 99%. This technology optimizes the circuit topology, reducing switching losses and improving the power conversion efficiency. In today’s world of increasingly scarce energy resources, high efficiency means less energy waste. For large-scale industrial applications or data centers, significant energy cost savings can be accumulated over the long term. Moreover, high efficiency also reduces the heat generated by the power supply itself, lowering the requirements for the cooling system and further enhancing system reliability.
3. Intelligent Heat Dissipation, Stable Operation
Intelligent heat dissipation technology is another highlight of Imax Power. It can maintain full-rated operation at an ambient temperature of 45°C. This feature allows the power supply to stably output power in high-temperature environments, broadening its application scope. Whether in hot industrial plants or data centers during summer, Imax Power can work reliably to ensure the normal operation of equipment. The intelligent heat dissipation system can automatically adjust the cooling strategy based on the ambient temperature and the internal temperature of the power supply, ensuring stable performance under different operating conditions.
4. Excellent Protection, Adaptation to Diverse Environments
With an IP66 protection rating for the entire unit, Imax Power possesses strong environmental adaptability. It can effectively prevent the ingress of dust and water, making it suitable for various harsh industrial environments such as mines, ports, and chemical plants. Additionally, the standard C3 anti-corrosion design can resist a certain degree of chemical corrosion, extending the service life of the power supply. For scenarios with higher anti-corrosion requirements, customizable anti-corrosion levels are available to meet the needs of multiple complex application scenarios.
5. Multi-Functional Operating Modes and Grid-Forming Function
Imax Power supports multiple operating modes including PQ (constant power), VF (constant voltage and frequency), and VSG (virtual synchronous generator), and it has grid-forming capabilities. This enables it to flexibly adjust its operating state according to different load demands and grid conditions. In new energy power generation systems, the VSG function can simulate the characteristics of synchronous generators, enhancing the stability of the power system and improving the absorption capacity of new energy.
Imax Power: Leading the Trend of Efficient Power Supply with Excellent Performance
In the field of electronic power equipment, the performance of a power supply is a core factor in ensuring the stable and efficient operation of devices. Imax Power has become an ideal choice for reliable power solutions in many industries due to its comprehensive and outstanding parameter performance. Below is an in-depth analysis of its detailed parameters.
1. DC Side Parameters: A Strong Foundation for Power Input
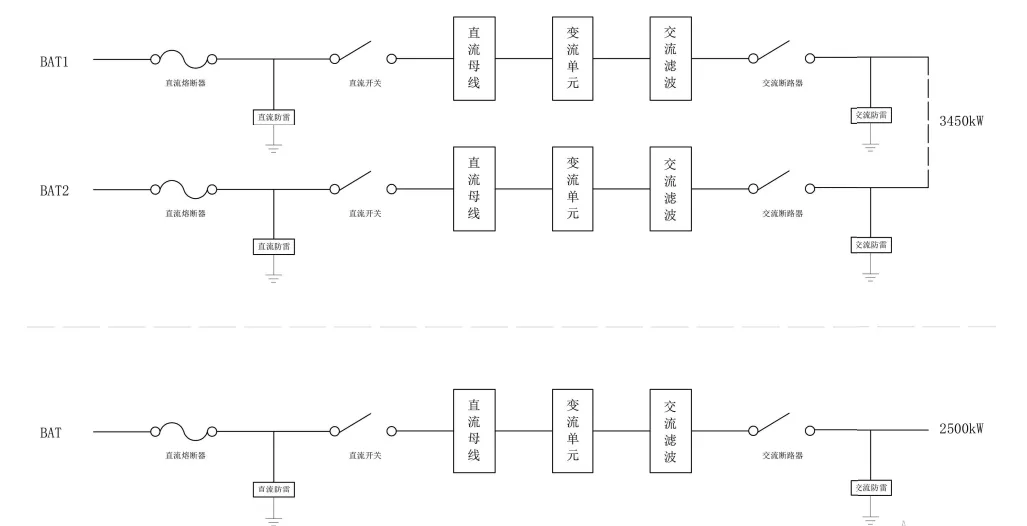
Imax Power demonstrates excellent performance characteristics on the DC side. It has a wide range of DC voltage options, covering multiple specifications from 696 – 1500V for the 2400kW power rating to 1000 – 1500V for the standalone 2500kW unit. This allows for flexible adaptation to various DC power input scenarios.
The maximum DC power and maximum DC current parameters are also impressive. For example, under the 2400kW specification, the maximum DC power reaches 2640kW, and the maximum DC current is 1897A×2, laying a solid foundation for the high-power output of the power supply. The DC input can be divided into two or one circuit, meeting the access needs of different systems.
2. AC Side Parameters: Efficient and Stable Power Output Guarantee
- Power and Reactive Power Range: There are various choices for rated power, ranging from 2400kW to standalone 2500kW, with corresponding increases in maximum output power. The reactive power range varies from 0 – 2400kvar to 0 – 3450kvar, allowing for flexible adjustment of reactive power output according to actual load demands to optimize the power factor of the power system.
- Current and Access Method: The AC rated current varies from 2092A to 2886A depending on the power rating. The AC access method adopts the convenient 3W + PE, and the isolation method is non-isolated, simplifying the installation and usage process.
- Grid Adaptability: The rated grid frequency is 50Hz/60Hz. The current total harmonic distortion is less than 3% at rated power, and the power factor range is -1 – 1. The charge-discharge conversion time is less than 30ms, enabling quick response to grid changes and ensuring good compatibility and stable operation with the grid.
3. Grid-Connected and Off-Grid Operation Parameters: Meeting Diverse Operation Needs
- Grid-Connected Operation: The voltage regulation accuracy reaches ±1%, and the current regulation accuracy is ±2%, ensuring the stability of output voltage and current during grid connection.
- Off-Grid Operation: There are multiple specifications for the rated output voltage, including 480V, 550V, 630V, and 690V. The voltage unbalance is less than 2%, with a short-term limit of no more than 4%. The voltage total harmonic distortion is less than 3% under no-load or rated resistive load. The dynamic voltage transient range is 10% under specific load change conditions. The output overvoltage protection value and output undervoltage protection value can be set to ensure the safe and stable operation of the equipment during off-grid operation.
4. General Parameters: Comprehensive and Reliable Guarantee
- Environmental Adaptability: It has a wide allowable ambient temperature range from -40°C – +60°C (derating used above 45°C). The allowable relative humidity is 0 – 100% (no condensation), and the allowable altitude is less than 5000m (derating above 3000m). It can work reliably in various harsh environments.
- Protection and Safety: The protection level reaches IP66, and the anti-corrosion level is standard C3 (C4/C5 optional). It has lightning protection function (Class II surge protector, B/20μs), and the overvoltage protection adopts DC Type II/AC Type II. The wiring method is bottom-in and bottom-out, providing comprehensive protection for equipment and personnel safety.
- Intelligence and Interfaces: The cooling method adopts intelligent heat dissipation, and the human-machine interface is a touch screen, offering convenient operation. It has 4 groups of DI interfaces and 1 group of DO interface. The communication interfaces support Ethernet and RS485, and the communication protocols cover Modbus RTU/Modbus TCP/IEC61850/IEC104, facilitating integration with various monitoring systems.
Imax Power demonstrates strong competitiveness in multiple fields such as industry and energy with its rich and excellent parameters. It provides users with efficient, stable, and safe power solutions, driving various industries towards intelligent and efficient development.












